产生原因
随着现在电网的发展,架空线路逐步被固体绝缘的电缆线路所取代是一种必然趋势。由于固体绝缘击穿的积累效应,其内部过电压,特别是电网发生单相间歇性弧光接地时产生的弧光接地过电压及由此激发的铁磁谐振过电压,己成为这类电网安全运行的一大威胁,其中以单相弧光接地过电压最为严重。弧光接地过电压会使电压互感器发生饱和,激发铁磁谐振,导致电压互感器严重过载,造成熔断器熔断或互感器烧毁。
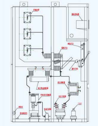
主要部件
柜体、微机控制器(核心装置,包含微机消谐装置 ,小电流选线等功能)、高压互感器中的PT、过电压保护器、熔断器、隔离开关、零序互感器等等。
装置原理编辑
在系统3—35KV线路中一旦发生弧光接地过电压,微机消弧控制器向故障相真空接触器发出合闸命令,故障相真空接触器快速动作,在2个周波内将弧光接地转化为金属性接地。故障点因弧光过电压为零而立即熄弧,非故障相过电压稳定在 倍的额定相电压,可以长时间安全运行(国家规程要求2小时)。此时由值班人员对故障线路进行处理,或由微机选线装置自动处理。本装置中的微机消弧消谐控制器还设置了PT断线、装置故障报警等功能;当系统发生接地故障时可发出动作信号,显示故障性质(弧光接地或金属接地或谐振)并显示故障相别;本装置设有RS485微机通讯接口,可实现与计算机联网,与综保厂家后台实现通讯。
作用
1.可在2个周波内熄灭弧光,有效地消除弧光接地过电压,从而可避免弧光接地引起的各种绝缘事故。
2.由于各类相对地及相对相之间的操作过电压均被限制到较低的水平,这就大大降低了激发铁磁谐振的可能性。
3.我公司生产的微机消弧消谐装置与选线装置配合,选线效果理想。
4.由微机消弧消谐装置的工作原理可知,其限制过电压的机理与电网对地电容电流大小无关,因而其保护性能不随电网运行方式的变化而改。
5.微机消弧消谐装置可取代单独的PT柜。
6.微机消弧消谐装置单独装柜,结构简单,安装方便,占地面积小,既适用于新建变电站,也适用于老站的改造。
型号说明